電機相位斷相保護器電路圖
相位保護器電路(包括三相電壓不平衡,相序異常、錯相、斷相保護等)
這里先容的斷相保護用具有可以用在主干網,也可以用在電動機上。此斷相保護用具有的功能,包括相序異常、錯相保護、斷相保護、三相電壓不平衡偏差較大保護(電壓答應波動范圍在90%Ue~110%Ue,任意一相或者兩相斷相均能起到保護作用.三相電壓不對稱度≥13%時能可靠的動作)等。斷相保護器電路原理圖見圖1所示。電容表| 電力分析儀| 諧波分析儀| 發生器| 多用表| 驗電筆| 示波表| 電流表| 鉤表| 測試器| 電力計| 電力測量儀

工作原理先容如下:
A、B、C并接于AC380V動力線電網的A、B、C三相上,由R1、R4、R2、R5、C1、R3、R6、R16、R17、C6組成的移相電路。在相序正確、不缺相的正常電壓下,則由二極管D5、D7、D8、D13組成的整流輸進真個矢量電壓較小,整流后的電壓也小。當缺相和相序錯誤時,則輸出電壓瞬時上升到13v左右。經V4濾波、R8限流后,由D9穩壓,R9、R10、R11降壓匹配后經C5濾波.經限流電阻R12輸進給比較器LM358的②腳,作為被檢測的信號電壓。
供電由380V/13V變壓器接于A、B兩相。經C2濾波、R7限流降壓、D6穩壓、C3再次濾出瞬時波后,一路做LM358的供電,另一路由R13、R14分壓后產生5—7V的基準電壓。輸進給LM358的③腳。經LM358電壓比較器輸出比較后的判定信號。經穩壓和限壓電路后(C7、D14是進步門限電壓,防止單個脈沖電壓干擾誤動作),由O1驅動繼電器動作。ABC接進電網中假如相序正確,且沒有缺相現象JDQ1動作吸合。一但有缺相和相序錯誤的時候,JDQ1立即開釋,主干線繼電器失電開釋。
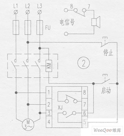
原外線接線存在的缺點是:當主干線繼電器的觸點接觸不良,或者被電火花燒毀時,主干線繼電器還能照常接通。筆者將其改進后如圖2所示.這樣就不會出現因繼電器觸點燒結,導致主繼電器不能分離的弊端了。
