
YTZ-150電阻遠傳壓力表
YTZ-150電阻遠傳壓力表
■ 用途說明:
電阻遠傳壓力表適用于測量對銅及銅合金不器腐蝕作用的液體、蒸汽和氣體等介質的壓力。因為在儀表內部設置—滑線電阻式發送器,故可把測值以電量值傳至遠離測量點的二次儀表上,以實現集中檢測和遠距離控制。此外,本儀表并能就地指示壓力,以便于現場工藝檢查。
■ 主要技術指標:
○精確度等級:1.6
○發送器起始電阻值:3~20Ω
○發送器滿度電阻值:340~400Ω
○滑線電阻式發送器接線圖

○使用環境條件:-40~60℃,相對濕度不大于85%,且震動和被測(控)介質的急劇脈動應對儀表正常工作無明顯影響。
○溫度影響:使用溫度偏離20±50℃時,其溫度附加誤差不大于0.4%/10℃。
○重量:1.2kg
■ 結構原理:
本儀表由一個彈簧管壓力表和一個滑線電阻式發送器等組成
儀表機械部分的作用原理與一般彈簧管壓力表相同。由于電阻發送器系設置在齒輪傳動機構上,因此當齒輪傳動機構中的扇形齒輪軸產生偏轉時,電阻發送器的轉臂(電刷)也相應地得以偏轉,由于電刷在電阻器上滑行,使得被測壓力值的變化變換為電阻值的變化,而傳至二次儀表上,指示出一相應的讀數值。同時,一次儀表也指示相應的壓力值。
■ 測量范圍:
型 號 測量范圍 MPa YTZ-150 0~0.1;0~0.16;0~0.25;0~0.4;0~0.6;0~1;0~1.6;0~2.5;0~4;0~6;0~10; -0.1~0;-0.1~0.06;-0.1~0.15;-0.1~0.3;-0.1~0.5;-0.1~0.9;-0.1~1.5;-0.1~2.4;
0~16;0~25;0~40;0~60
■ 外形尺寸 :

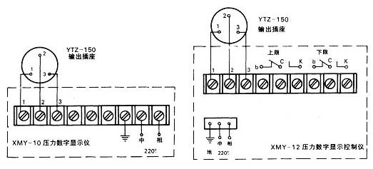
■與二次儀表XMY-10壓力數字顯示儀及XMY-12壓力數字顯示控制儀(本廠生產)配套的接線圖:
